为都市梦想创新而生!
今天是 2022年 11月 18日 星期五
给水工程
给水工程 您的位置:主页 > 通知公告 >
大坪社区农民公寓室外给水管网改造工程
2026-04-07 2 返回列表

导读:

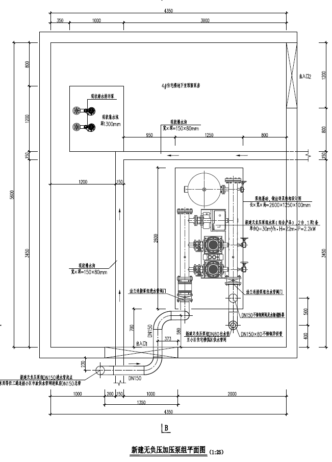
    对塘厦镇大坪社区农民公寓内现状供水管网进行改造及新建1套低区无负压加压供水泵组。重建小区市政供水管网总长约1072.33m,管径 DN150,新建低区加压供水管网总长约846.61m,管径DN40~DN80,重建中区加压供水管网总长约895.13m,管径DN80、DN100,重建高区加压供水管网总长约858.64m,管径DN80、DN100,新建无负压泵组配置2台水泵,单台流量 Q=30m/h、扬程H=22m、功率P=2.2kw。估算建安费约437.87万元。

1775542641625.png


                                      

                                       




 技术支持:红树林软件    版权所属:都创工程设计有限公司

       支持电话:13713181272